LT7053B

TIESIAEIGIS SLENKAMOJO JUDESIO PJEZOELEKTRINIS VARIKLIS

LINER SLIDING MOTION PIEZOELECTRIC MOTOR

Referatas

[LT] Tiesiaeigis pjezoelektrinis variklis skirtas padidinti slenkamojo judesio greitį, jėgą, tikslumą ir užtikrinti variklio montavimą sistemose, kurioms keliami apriboto tūrio ar masės reikalavimai. Variklis susideda iš tampraus kvadratinio skerspjūvio strypo (9), kuriame nesimetriškai ilgajai simetrijos ašiai suformuota kiaurymė (8), dėl kurios gaunamas plonasis tiltelis (7), ant kurio sumontuota kreipiančioji (10) su paspyruokliuotai patalpintu slankikliu (2). Variklis tvirtinamas naudojant tvirtinimo elementą (11). Slankiklio (2) slenkamasis judesys gaunamas taikant inercinį principą sužadinus pjezoelektrines plokšteles (6) dviem nesimetriniais elektriniais signalais, kurių fazių skirtumas yra π, o dažnis artimas tampraus kvadratinio skerspjūvio strypo (9) išilginių virpesių rezonansiniam dažniui. Variklio dinaminės charakteristikos didinamos parenkant kiaurymės (8) geometrinius matmenis taip, kad tiltelio (7) lenkimo virpesių rezonansinis dažnis sutaptų su tampraus strypo (9) išilginių virpesių rezonansiniu dažniu, o tvirtinimo (11) vieta parenkama mazginės linijos gale. Variklio tikslumas didinamas naudojant žemo nerezonansinio dažnio trapecijos formos elektrinį signalą, dėl ko generuojamas žingsnis, tiesiogiai proporcingas signalo amplitudei.

[EN] A linear piezoelectric motor to enhance the speed, force, and precision of reciprocating motion in systems with limited size or mass requirements. The motor comprises a resilient square strip (9) with an asymmetrical groove (8), forming a thin bridge (7) on which a guided element (10) carrying a slider (2) is mounted. The motor is secured using a fastening (11) element. Reciprocating motion of the slider (2) is achieved by exciting piezoelectric plates (6) with two phase-offset electric signals, approximating the strip's (9) resonance frequency. Dynamic parameters are improved by aligning the bridge's (7) bending vibration resonance frequency with the strip's (9) longitudinal vibration resonance frequency and placing the fastening (11) at the end of the nodal line. Precision is amplified using a low non-resonant frequency trapezoidal electric signal, generating a step proportional to signal amplitude.

Aprašymas

[0001] TECHNIKOS SRITIS

[0002] Išradimas priskiriamas elektro-mechaninių, mechatroninių sistemų ir robototechnikos sritims. Pjezoelektrinio variklio konstrukcija, sudarymo ir veikimo principai gali būti taikomi kuriant mažo tūrio, aukšto tikslumo tiesiaeiges slenkamojo judesio pavaras. Variklis gali būti naudojamas vieno laisvės laipsnio linijinėse aukšto tikslumo pozicionavimo ar nukreipimo sistemose, skirtose valdyti objektų poziciją. Pozicionavimo ar kitos aukšto tikslumo judesio pavaros, sukurtos naudojant šį pjezoelektrinį variklį, taikytinos lazerio spindulio, tiriamo bandinio pozicionavimui ar kitų objektų linijinės pozicijos valdymui, nustatymui ir derinimui nenutrūkstamame cikle.

[0003] TECHNIKOS LYGIS

[0004] Aukšto tikslumo lazerinių ir kitų optinių sistemų naudojimas įvairiose pramonės, medicinos ar mokslinių tyrimų srityse leidžia pagerinti šių veiklos sričių rezultatus, didinti prietaisų tikslumą, kokybę bei skatina tvarų vystymąsi. Tačiau sparčiai besivystant šioms sritims didėja poreikis ypač tiksliai valdyti ir derinti optinių sistemų, linzių, veidrodžių, tiriamųjų bandinių ar kitų objektų poziciją plokštumoje. Siekiant patenkinti šį poreikį, plačiai naudojamos pjezoelektrinės pavaros, varikliai ir vykdikliai, nes gali užtikrinti tinkamą objekto pozicionavimo tikslumą ir jo atkartojimą. Šiuo metu yra žinomi keli techniniai sprendimai ir patentai, kurie siūlo šių techninių problemų sprendimus.

[0005] Patente KR101028881B1 aprašomas tiesiaeigis slenkamojo judesio variklis, kurį sudaro disko formos statorius, pagamintas iš tamprios medžiagos ir vieno ar dviejų disko formos pjezoelektrinių vykdiklių, neišardomai sumontuotų ant tampraus metalinio disko viršutinės ir apatinės plokštumų. Disko formos statoriaus centre, neišardomai sumontuotas didelio standumo cilindro formos strypas, išilgai kurio slankioja paspyruokliuotai prispaustas slankiklis. Variklis žadinamas periodiniu nesimetriniu elektriniu signalu. Slankiklio slenkamasis judesys išilgai strypo sukuriamas taikant inercinį principą, žadinant disko formos statoriaus pirmą lenkimo deformacijų modą nesimetriniu elektriniu signalu ko pasėkoje gaunamas deformacijų greičių skirtumas diskui deformuojantis aukštyn ir žemyn. Esant mažam disko deformacijų greičiui, slankiklis juda kartu su strypu, nes trinties jėga tarp strypo ir slankiklio yra didesnė, nei slankiklio svorio jėga. Tuo tarpu diskui judant priešinga kryptimi dideliu greičiu, tarp slankiklio ir strypo atsiranda slydimas ir slankiklis lieka pradinėje pozicijoje. Periodiškai kartojant tokio tipo virpesius, sukuriamas nepertraukiamas slankiklio slenkamasis judesys.

[0006] Patento paraiškoje WO2010151022A2 aprašomas pjezoelektrinis linijinis variklis, sudarytas iš pusės sferos formos pjezoelektrinio keitiklio, ant kurio viršaus statmenai pusės sferos plokštumai neišardomai sumontuotas cilindro formos strypas, kuris naudojamas kaip slankiklio judesio kreipiančioji. Laisvas pusės sferos pjezoelektrinio keitiklio galas neišardomai įtvirtinamas prie montavimo žiedo ir taip suformuojamas variklio statorius. Slankiklis paspyruokliuotai montuojamas ant cilindro formos strypo ir slankioja išilgai jo. Variklio veikimo principas remiasi pusės sferos pjezoelektrinio keitiklio nesimetrinių deformacijų žadinimu išilgai jo trumposios simetrijos ašies. Pjezoelektrinio keitiklio deformacijos žadinamos nesimetriniu periodiniu elektriniu signalu, pavyzdžiui, pjūklo formos, taip sukuriant nesimetrinius cilindrinio strypo išilginius virpesius, kurie leidžia sukurti nepertraukiamą slankiklio judesį išilgai strypo taikant inercinį principą. Lėtai didėjant variklio žadinimo įtampai sukuriamas lėtas vertikalus cilindrinio strypo judesys, kuris per trinties jėgą tarp slankiklio ir strypo, juda kartu su strypu, tuo tarpu greitai mažėjant žadinimo signalo įtampai, strypo judesio greitis didėja, todėl sumažėja trinties jėga tarp strypo ir slankiklio, ko pasėkoje slankiklis lieka pradinėje pozicijoje kol strypas pasiekia žemiausią galimą vertikalų tašką. Kartojant šiuos nesimetrinius virpesius sukuriamas nepertraukiamas slenkamasis slankiklio judesys.

[0007] Patento paraiškoje KR20070102771A aprašomas tiesiaeigis pjezoelektrinis slenkamojo judesio variklis sudarytas iš daugiasluoksnio pjezoelektrinio keitiklio ir tamprios trapecijos formos plokštelės. Pjezoelektrinis keitiklis ir tampri trapecijos formos plokštelė sujungiamos tarpusavyje neišardomai taip suformuojant statorių, o ant horizontalios trapecijos formos plokštelės plokštumos neišardomai sumontuojamas cilindro formos strypas, kuris atlieka kreipiančiosios vaidmenį. Variklio slankiklis paspyruokliuotai montuojamas ant kreipiančiosios. Pavaros veikimas pagrįstas daugiasluoksnio pjezoelektrinio keitiklio išilginių virpesių transformacija į trapecijos formos plokštelės lenkimo virpesius bei daugiasluoksnio pjezoelektrinio keitiklio virpesių stiprinimu dėl plokštelės geometrinės formos savybių. Žadinant pjezoelektrinį daugiasluoksnį keitiklį nesimetriniu, pavyzdžiui pjūklo formos, elektriniu signalu, sukuriami slankiklio poslinkiai išilgai kreipiančiosios paremti inerciniu principu. Lėtai besikeičiant žadinimo signalo įtampos reikšmei, išilgai savo simetrijos ašies plečiasi pjezoelektrinis keitiklis, ko pasėkoje trapecijos formos plokštelė lenkiasi ir sukuriamas išilginis kreipiančiosios ir tuo pačiu slankiklio judesys. Per trumpą laiko tarpą, žadinimo signalui pakeitus įtampos reikšmę iš maksimalios teigiamos į maksimalią neigiamą, kartu su plokštele kreipiančioji greitai pakeičia savo poziciją priešingą, o slankiklis dėl inercinio principo lieka savo vietoje. Periodiškai kartojant nesimetrinių virpesių ciklą, gaunamas nepertraukiamas slenkamasis slankiklio judesys.

[0008] IŠRADIMO ESMĖ

[0009] Išradimo esmė ir tikslas yra padidinti tiesiaeigio pjezoelektrinio variklio slenkamojo judesio greitį, judesio jėgą ir tikslumą bei išplėsti funkcines galimybes.

[0010] Išradimo tikslas pasiekiamas tuo, kad pjezoelektriniame slenkamojo judesio variklyje, sudarytame iš kvadratinio skerspjūvio tampraus strypo, su pritvirtintomis aštuoniomis pjezoelektrinėmis plokštelėmis, tampraus įtvirtinimo ir cilindro formos strypo, sumontuoto ant tampraus kvadratinio skerspjūvio strypo ir veikiančio kaip kreipiančioji, ant kurio paspyruokliuotai sumontuojamas slankiklis, kvadratinio skerspjūvio tampraus strypo išilginės simetrijos centre suformuojama kiaurymė, perstumta nuo strypo ilgosios simetrijos ašies, kurios dėka suformuojamas plonas tiltelis, transformuojantis kvadratinio skerspjūvio tampraus strypo virpesius į slankiklio slenkamąjį judesį.

[0011] Variklio slenkamojo judesio jėga ir greitis didinami, kai nesimetriniu periodiniu elektriniu signalu, kurio dažnis artimas pirmos išilginių virpesių mados rezonansiniam dažniui, per pjezoelektrines plokšteles, žadinamos kvadratinio skerspjūvio tampraus strypo skirtingų greičių išilginės deformacijos ko pasėkoje strypo centrinėje dalyje sukuriamos skersinės deformacijos, kurios sugeneruoja lenkimo deformacijas tilteliuose, tačiau, dėl perstumtos kiaurymės lokacijos, deformacijos plonesniame tiltelyje sustiprinamos ir taip sugeneruojami cilindro formos strypo nevienodų greičių virpesiai ir inercinio principo dėka gaunamas slankiklio slenkamasis judesys išilgai cilindrinio strypo.

[0012] Slenkamojo judesio tikslumas didinamas naudojant nerezonansinio dažnio trapecijos formos elektrinį signalą ko pasėkoje gaunamas slankiklio poslinkis, kurio žingsnis tiesiogiai priklauso nuo trapecijos formos elektrinio signalo įtampos amplitudės. Funkcinės variklio galimybės išplečiamos užtikrinant galimybę pavarą montuoti tiesiogiai į spausdintinę elektronikos plokštę ar sistemas kurioms yra apribota montavimui skirta erdvė ar masė.

[0013] BRĖŽINIŲ APRAŠYMAS

[0014] Brėžinių paveikslai yra pateikti kaip nuoroda į galimą išradimo įgyvendinimą ir neturi riboti išradimo apimties. Nei vienas iš pateiktų brėžinių ir grafikų neturėtų būti laikomi ribojančiais, o tik kaip galimi išradimo įgyvendinimo pavyzdžiai.

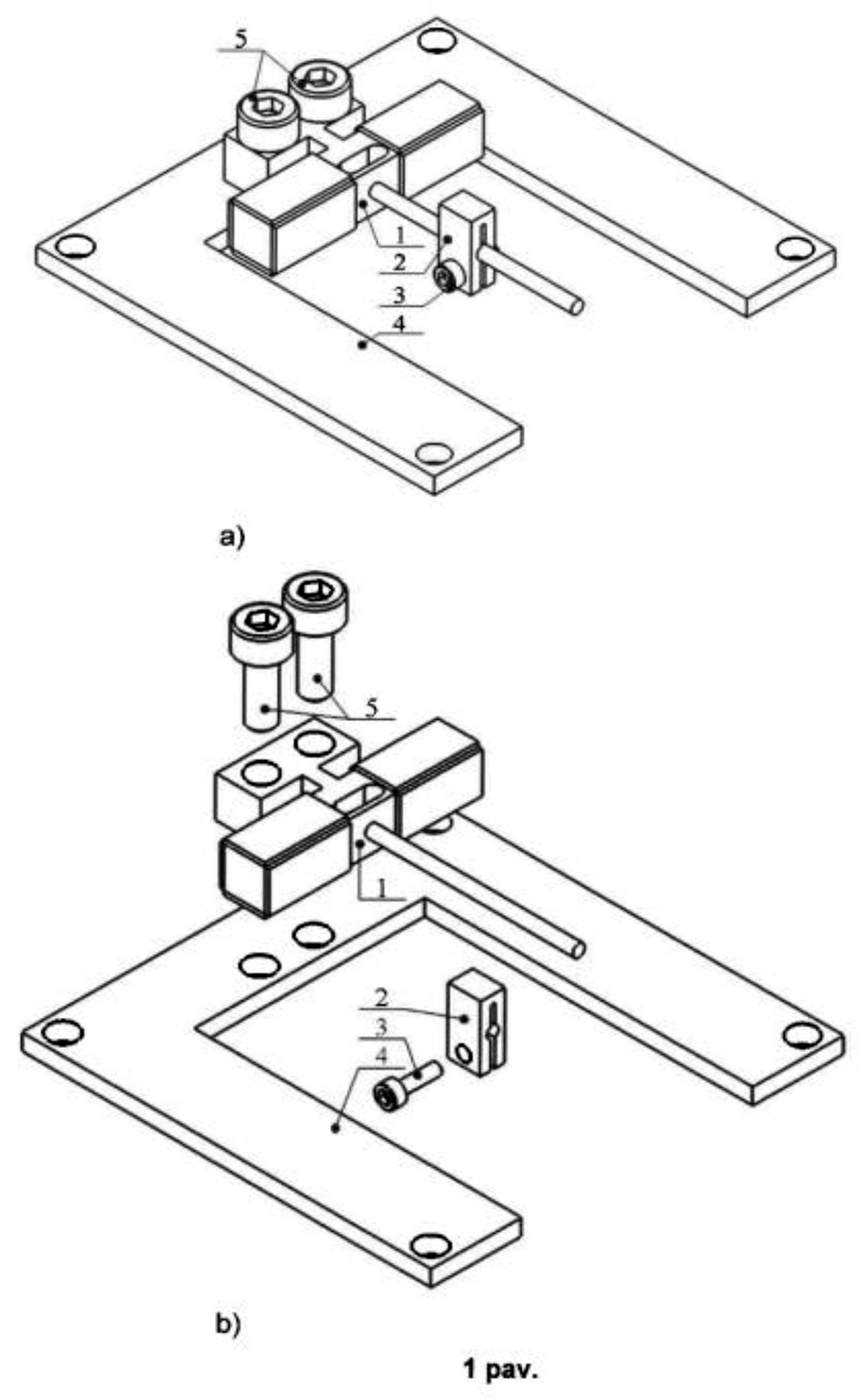
[0015] Pav. 1 a, b Tiesiaeigio pjezoelektrinio slenkamojo judesio variklio principinė schema:

[0016] (a) - izometrinis tiesiaeigio pjezoelektrinio slenkamojo judesio variklio vaizdas;

[0017] (b) - išskleistinis tiesiaeigio pjezoelektrinio slenkamojo judesio variklio vaizdas;

[0018] Pav. 2 a, b Tiesiaeigio pjezoelektrinio slenkamojo judesio variklio statoriaus principinė schema:

[0019] (a) - izometrinis tiesiaeigio pjezoelektrinio slenkamojo judesio variklio statoriaus vaizdas;

[0020] (b) - išskleistinis tiesiaeigio pjezoelektrinio slenkamojo judesio variklio statoriaus vaizdas;

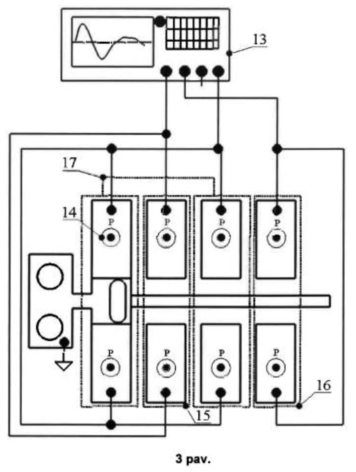
[0021] Pav. 3 Tiesiaeigio pjezoelektrinio slenkamojo judesio variklio žadinimo schema;

[0022] Pav. 4 Tiesiaeigio pjezoelektrinio slenkamojo judesio variklio statoriaus virpesių moda.

[0023] Brėžiniuose pažymėtų objektų aprašymas

[0024] 1 - statorius;

[0025] 2 - slankiklis;

[0026] 3 - slankiklio prispaudimo varžtas;

[0027] 4 - pavaros tvirtinimo plokštelė;

[0028] 5 - statoriaus tvirtinimo varžtai;

[0029] 6 - pjezoelektrinės plokštelės;

[0030] 7 - įpjovos plonasis tiltelis;

[0031] 8 - kiaurymė;

[0032] 9 - tamprus kvadratinio skerspjūvio strypas;

[0033] 10 - cilindrinis strypas, kreipiančioji;

[0034] 11 - įtvirtinimas;

[0035] 12 - cilindrinio strypo tvirtinimo ertmė;

[0036] 13 - funkcinis signalų generatorius;

[0037] 14 - pjezoelektrinės plokštelės poliarizacijos kryptis;

[0038] 15 - pirma pjezoelektrinių plokštelių grupė;

[0039] 16 - antra pjezoelektrinių plokštelių grupė;

[0040] 17 - trečia pjezoelektrinių plokštelių grupė.

[0041] DETALUS IŠRADIMO APRAŠYMAS

[0042] Čia ir toliau pavaros aprašomos su nuorodomis į brėžinius, tačiau techninis pavaros įgyvendinimas nėra ribojamas pateiktais būdais. Galimos įvairios įgyvendinimo būdų modifikacijos ir tobulinimai.

[0043] Detalus aprašymas. Tiesiaeigį pjezoelektrinį slenkamojo judesio variklį sudaro statorius (1), sudarytas iš tampraus kvadratinio skerspjūvio strypo (9), prie kurio laisvų galų ant visų paviršių neišardomai sumontuotos pjezoelektrinės plokštelės (6), poliarizuotos storio kryptimi ir poliarizacijos vektoriai nukreipti į išorę, statoriaus įtvirtinimo (11) ir cilindrinio strypo - kreipiančiosios (10), kurie tarpusavyje sujungti neišardomai. Kvadratinio skerspjūvio strype (9) suformuota kiaurymė (8), kurios vieta parenkama taip, kad sutaptų su tampraus kvadratinio skerspjūvio strypo (9) išilginių virpesių mazgine linija, o geometriniai matmenys parenkami taip, kad suformuotų plonąjį tiltelį (7), kurio lenkimo virpesių rezonansinis dažnis sutaptų su tampraus strypo (9) išilginiu rezonansiniu dažniu. Priešingoje tampraus kvadratinio strypo (9) pusėje, neišardomai, suformuojamas statoriaus įtvirtinimas (11) taip, kad jo ir tampraus kvadratinio skerspjūvio strypo (9) susijungimo vieta sutaptų su tampraus kvadratinio skerspjūvio strypo (9) išilginių virpesių mazgine linija. Plono tiltelio (7) centre suformuota kreipiančiosios (10) tvirtinimo ertmė (12), kurios dėka tarpusavyje neišardomai sujungiama kreipiančioji (10) ir tamprus kvadratinio skerspjūvio strypas (9). Statoriaus (1) tvirtinimui naudojamas įtvirtinimas (11), kuris tvirtinimo varžtais (5) priveržiamas prie variklio įtvirtinimo plokštelės (4). Ant kreipiančiosios (10) slystamai sumontuojamas slankiklis (2), kurio prispaudimo prie kreipiančiosios (10) jėga reguliuojama keičiant slankiklio prispaudimo varžto (3) priveržimo jėgą.

[0044] Pjezoelektrinio variklio veikimo aprašymas. Slankiklio (2) slenkamasis judesys gaunamas kai iš funkcinio signalų generatoriaus (13) į pjezoelektrines plokšteles (6) paduodami periodiniai, nesimetriniai elektriniai signalai, kurių fazių skirtumas yra π, o dažnis f yra artimas tampraus kvadratinio skerspjūvio stypo (9) pirmos išilginių virpesių mados dažniui. Žadinimo schemą sudaro trys pjezoelektrinių plokštelių grupės (15, 16, 17) ir kurių dvi pjezoelektrinių plokštelių grupės (15, 16) žadinamos elektriniais nesimetriniais signalais, tarp kurių fazių skirtumas yra π, o trečia pjezoelektrinių plokštelių grupė (17) paveikiama vienu iš signalų taikomų žadinti pirmą arba antrą pjezoelektrinių plokštelių (15, 16) grupes. Taip žadinant statorių, sukuriami tampraus kvadratinio skerspjūvio stypo (9) išilginiai virpesiai ir generuojamas plonojo tiltelio (7) gniuždymas-tempimas su skirtingais greičiais, ko pasėkoje sukuriami tiltelio (7) nesimetriniai lenkimo virpesiai, kurių kryptis yra statmena tampraus kvadratinio skerspjūvio strypo (9) išilginių virpesių krypčiai. Tiltelio (7) lenkimo virpesiai sukuria ir jo centre įtvirtintos kreipiančiosios (10), ant kurios slankioja slankiklis, išilginius nesimetrinius poslinkius. Slankiklio (2) poslinkiai išilgai kreipiančiosios (10) generuojami taikant inercinį principą, paremtą skirtingu trinties jėgos dydžio atsiradimu dėl skirtingais greičiais pirmyn ir atgal judančios kreipiančiosios (10). Kreipiančiajai (10) lėtai judant pirmyn, dėl trinties jėgos tarp kreipiančiosios ir slankiklio (2) didesnės už inercijos jėgą, kartu su kreipiančiąja juda ir slankiklis, tuo tarpu kreipiančiajai greitai grįžtant atgal, trinties jėga sumažėja, todėl slankiklis praslysta ir jo pozicija nesikeičia. Kartojant virpesių ciklą, gaunamas nepertraukiamas slankiklio (2) slenkamasis judesys išilgai kreipiančiosios (10). Siekiant gauti priešingos krypties slenkamąjį judesį, žadinimo signalų fazės pirmos ir antros pjezoelektrinių plokštelių grupėms (15, 16) didinamos dydžiu π, o trečios plokštelių grupės (17) žadinimo signalas lieka toks pat. Naudojant žemo nerezonansinio dažnio trapecijos formos žadinimo signalus su analogišku fazių skirtumu, gaunami lėtaeigiai slankiklio (2) poslinkiai, kurių maksimalios ir minimalios reikšmės tiesiogiai proporcingos žemo dažnio trapecinių signalų sukuriamoms plonojo tiltelio (7) lenkimo poslinkių reikšmėms.

Apibrėžtis

1. Tiesiaeigis pjezoelektrinis slenkamojo judesio variklis, apimantis tamprų kvadratinio skerspjūvio strypą (9), įvirtinimą (11), kreipiančiąją (10), sumontuotą ant plonojo tiltelio (7) ir slankiklį (2) b e s i s k i r i a n t i s tuo, kad tampriame strype (9) suformuojama kiaurymė (8) taip, kad jos pozicija būtų perstumta nuo tampraus strypo (9) ilgosios simetrijos ašies, o kiaurymės simetrijos ašis sutaptų su tampraus strypo (9) išilginių virpesių mazgine linija.

2. Variklis pagal 1 punktą, b e s i s k i r i a n t i s tuo, kad kiaurymės (8) geometriniai matmenys parenkami taip, kad suformuotų plonąjį tiltelį (7), kurio lenkimo virpesių rezonansinis dažnis sutaptų su tampraus kvadratinio skerspjūvio strypo (9) išilginių virpesių rezonansiniu dažniu.

3. Variklis pagal 1 punktą, b e s i s k i r i a n t i s tuo, kad plonojo tiltelio (7) lenkimo virpesiai generuojami žadinant tampraus kvadratinio skerspjūvio strypo (9) išilginius virpesius pjezoelektrinėmis plokštelėmis (6).

4. Variklis pagal 1 punktą, b e s i s k i r i a n t i s tuo, kad įtvirtinimas (11) montuojamas tampraus kvadratinio skerspjūvio strypo (9) išilginių virpesių mazginėje linijos gale, priešingame nei sumontuota kreipiančioji (10) ir padidina kreipiančiosios (10) poslinkių amplitudes.

Brėžiniai